Alarme bateria fraca Dispara um alarme se a tensão da bateria cair abaixo dos 10 V
1. O que e para quem
WAlarmeBat.png
0 que
WMao.jpg
para quem:

O alarme soa, avisando ao usuario da bateria, quando a tensão da bateria cai abaixo dos 10 V.
Circuito contido em algum lugar monitora constantemente o estado de uma fonte ( bateria ).
2. Ocorrencias Ver https://docs.google.com/document/d/1hnxmtNIOKKixvqAQP1AXZXchH-2micrffbHzD3i32rM/edit?pli=1#
3. Preparo para montagem
  • Mesa para montagem
    WMesaMontagem.jpg
  • Desenho do circuito a ser montado
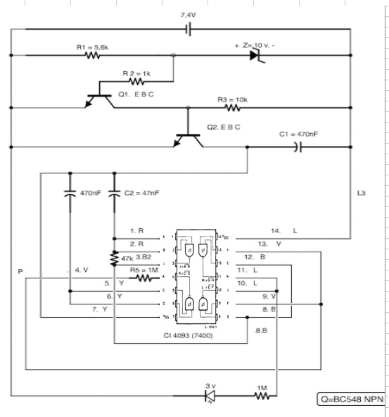
    WDiagAlarmeBat.jpg

  • Testar cada resistor para verificar se valor da resistência esta correto
    Identificação da resistencia do resistor
    descrição(1/8 W, 5%) cor
    R1-5,6kΩ P/V/L
    R2- 1kΩ P/M/L
    R3- 10 kΩ M/P/L
    R4- 47 kΩ A/Vi/L
    R5- 1 MΩ P/M/A
    P-preto V-verde L-laranja M-marron A-azul Vi-violeta
  • Distribuir material na caixa de componentes para montagem
    • dividir o espaço por: fio de ligações e componentes (saida, entrada,miolo,parte de cima e parte de baixo)
    WCaixaMontagem.jpg

  • Placa de montagem
    WPlacaMontagem.jpg
  • Facilitador visual para montagem e verificação de cores nos resistores
    WLupa.jpg
  • Multimetro para verificar valores dos resistores, curto ou fuga de energia em capacitores e pontos de testes

    Para medir capacitores entre 100 nF e 1 uF: use as escalas de 1K ou 10K ou 100K.

    Para medir capacitores entre 1nF e 100 nF: use a escala de 100K.

    Para medir resistor  até 100ohm=X1;100ohm a 1K=X10; 1K a 100K=X100 ou X1K; acima de 100K=X10K

    Ou pelo 3o anel do resistor:prata, ouro ou preto=X1; marrom=X10; vermelho=X100;laranja=X1K;amarelo, verde ou azul=X10K

  • Se na escala X1, encostar as pontas e ajuste o potenciometro, até ponteiro chegar no zero. sS o ponteiro não chegar a zero a direita do painel, baterias estão fracas
  • WMultimetro.jpg
  • Mitter analógico:  Sensibilidade > 20kohm/V em DC  e ter escalas de X1 e X10K
  • Mitter digital: capacimetro entre 2nanoF e 20microF
  • As escalas X1 e X10 estão boas se ao segurar as pontas sem toca-las o ponteiro não mexe
4. Sequencia de montagem
  1. WInicioMontagem.jpg
  2. Colocar o Led na ponta e no meio da placa
    WLed.jpg
  3. Colocar o CMOS na placa na mesma posição da figura
    dica-Integrado CMOS- leitura da numeração é anti-horaria a partir da marca a esquerda.
                      CI 4093
    WHcf4093BEDeitado.jpgWTabVerdNand.jpgWInversor.jpg
                           
  4. Led
    • Ligar terminal negativo no negativo da placa - fio preto
    • Ligar terminal positivo no terminal 11 do CMOS -fio laranja
  5. CMOS
    • Ligar terminal 11 com 10 - fio azul
    • Ligar terminal 14 no positivo da placa - fio laranja
    • Ligar terminal 4 ao terminal 9 e 13 - fio azul
    • Ligar terminal 1 com 2 com R4 com terminal 3 com e terminal 8
    • Ligar terminal 5 com 6
  6. Resistor R5
    • Ligar no terminal 4 do CMOS
    • Ligar no terminal 13 do CMOS - fio verde
  7. Resistor R4
    Ligar nos terminais 2 e 3 do CMOS
  8. Transistor Q2 NPN
    • Ligar coletor em C1
    • Ligar base em R3
    • Ligar emissor no negativoo da placa

    WNpnSimbolo.jpgWTerminalTransistor.jpg

  9. Capacitor C2
    • Ligar no terminal 1 do CMS
    • Ligar em C1

  10. Capacitor C3
    • Ligar no terminal 5 e 6 do CMS
    • Ligar em C2
  11. Transistor Q1 NPN
    • Ligar coletor em R3
    • Ligar base em R2
    • Ligar emissor no negativo da placa
  12. Resistor R3
    • Ligar no positivo da placa
    • Ligar na base de Q2
  13. Resistor R2
    • Ligar no anodo (+) do Zener
    • Ligar na base do Q1
  14. Diodo Zener
    WDiodoZener.jpg
    • Ligar terminal - (catodo) no positivo da placa - fio laranja
    • Ligar terminal + (anodo) com R1
  15. Resistor R1
    • Ligar n
5. Verificação da montagem   WSimulaAlarmeBat.jpg


  1. em verificação:
    • Se bateria >= 10 volt então alarme não toca
      Se alarme tocar então ERRO de Montagem
      revisar sequencia de montagem
    • Se bateria < 10 volt e >0 volt então alarme toca
      Se alarme não tocar então ERRO de Montagem
      revisar sequencia de montagem

  2. Verificação do piezzo eletrico:
    tensão de Alimentação: 1,5~30 Vdc
    Corrente Média de Operação: 12mA
    Frequencia + - 0.5: 3Khz
    Nível de Pressão Sonora: 80 dB

  3. Corrente exigida pelo circuito é da ordem de 0,5 mA
    Variando R4 pode modificar o tom de saida. Pode variar de 10k a 220 kohms
    Variando R5 pode modificar a modulação de saida.
    Zener é o sensor de entrada.
    Se entrada menor que 10V Zener deixa de conduzir e  Q1 corta e Q2 vai a saturação e faz oscilar.
    Se entrada maior que 10v Zener conduz e Q1 satura e Q2 vai ao corte.


Obs.:  estados: preparo, montagem, verificação, funcionando
estado atual:verificação

6. Montagem Encapsulada     
WAlarmeBatEncapsulada.jpg
WCircEncrustado.jpg

7. Teste    
WTesteAlarmeBatFraca12volt.jpg
Teste com bateria de 12 volts
WTesteAlarmeBatFraca9volt.jpg
Teste com bateria de 9 volts
WTesteAlarmeBatFraca3volt.jpg
Teste com bateria de 3 volts
Teste combateria de 1,5 volts não acendeu o Led
8. Como - Funcionamentodiagrama de bloco
WBlocoAlarmeBat.jpg
  • Separador de entrada (sinal <10 volts e sinal >= 10volts)
  • Tomador de decisão logico (se for <10volts então gera 0 volts se não gera 3 volts)
  • Conversor eletrico em som (alarme)

Observações
  • Corrente exigida pelo circuito é da ordem de 0,5 mA
  • Variando R4 pode modificar o tom de saida. Pode variar de 10k a 220 kohms
  • Variando R5 pode modificar a modulação de saida.
  • Zener é o sensor de entrada.
    Se entrada menor que 10V Zener deixa de conduzir e  Q1 corta e Q2 vai a saturação e faz oxicilar.
    Se entrada maior que 10v Zener conduz e Q1 satura e Q2 vai ao corte.


Saida:

O transdutor que é uma cápsula cerâmica piezoelétrica comum. Estas cápsulas precisam de um sinal de pequena intensidade para funcionar e fornecem um bom volume para o sinal de áudio gerado.
Obs.:funciona com a tensão da bateria, o que quer dizer que ele dispara quando a tensão está abaixo dos 10 V, mas não pode ser nula. Isso significa que ele não detecta quando uma bateria é retirada do circuito que deve alimentar.

Entrada:

Quando a tensão da bateria está acima de 10 V o diodo zener Z1 é polarizado no sentido de conduzir a corrente e assim o transistor Q1 se mantém saturado.

Com a manutenção deste transistor no corte a base de Q2 é posta à terra e com isso este transistor se mantém no corte e os osciladoresformados pelas portas de um circuito integrado 4093 se mantém desabilitados.

No entanto, se a tensão da bateria cai ab

9. Componentes utilizados:
Alarme para bateria fraca {4} R$ 10,30
    Semicondutores {4} R$ 3,30
        CI-1 - 4093 - circuito integrado CMOS R$ 2,00
        Z1 - 10 V x 400 mW - diodo zener R$ 0,50
        Q1, Q2 - BC548 ou equivalentes - transistores NPN de uso geral 2 x R$ 0,40 R$ 0,80
    Resistores (1/8 W, 5%) {5} R$ 0,50
        R1 - 5,6 k Ω R$ 0,10
        R2 - 1 k Ω R$ 0,10
        R3 - 10 k Ω R$ 0,10
        R4 - 47 k Ω R$ 0,10
        R5 - 1 M Ω R$ 0,10
   Capacitores {3} R$ 1,50
        C1, C3 - 470 nF - poliéster ou cerâmico  2 x R$ 0,50 R$ 1,00
        C2 - 47 nF - poliéster ou cerâmico R$ 0,50
   Diversos {2} R$ 4,00
        LED- Light Emitting Diodo - 3 volts
R$ 1,00
        Placa de circuito impresso, caixa para montagem, fios, solda, etc. R$ 3,00

10. Ferramentas
11. Mapa mental
WMpMtAlarmeBat.jpg
12. Modelo de negocio
8.Parcerias principais:
Fornecedores
Recursos
Atividades Chaves
7.Processos:
Atividades Chaves:
.valor
.canais
.Fonte de receita
2.Valor:
Valor entregue
Problemas resolvidos
Necessidades atendidas
Conjunto produtos/serviços
por segmento
4.Relacionamentos:
.Tipo relação por segmento
.Quias já estão estabelecidos
.Custo c/ segmento
.Como integrar ao modelo negocio
1.Segmentos:
.Para quem criamos valor
.Quais são os consumidores mais importantes



















6.Recursos principais:
. valor
.canais
relacionamento
.fontes
3.Canais:
.Quais canais por segmento
.Como alcaçar agora
.Como integrar a cada segmaento
.Qual o funcionamento
.Integrandocustos
.Integrando a rotina do cliente
13. Modelo de negocio custo e renda
9.Custos:
.Mais importantes
.Recursos mais caros
.Atividades mais caras
5.Renda:
.Quais valores estão realmente disponiveis
.Pagam atualmente
.Como pagam
.Como preferia pagar
.Quanto cada fonte contribui para o total
14. Valor Preço do produto: R$ 100,00 (chute inicial)
custo para participante: chutando R$ 100,00 também.
Um participante pode fazer e vender mais 2 produtos e financiar seu mutirão com sobras.

Valores - sobra por mutirão = R$ 300,00 + (avulso + kit) vendidos * R$ 25,00
  • Preços mutirão: R$ 700,00 faturamento total custo para participante: chutando R$ 100,00 também.
    Um participante pode fazer e vender mais 2 produtos e financiar seu mutirão com sobras. preço de venda do alarme avulso: R$ 100,00 (chute inicial)
    preço de venda do kit Alarme de Bateria Fraca: R$ 50,00
  • Custo mutirão R$ 400,00 :
    material eletrônico (kit Alarme de Bateria Fraca) + embalagem = R$ 140, 00 = R$ 20,00 * 7
    material eletrônico = R$13,0 embalagem = R$ 7,00 facilitador = R$ 60,00 infra = R$ 100,00
15. Referencias externas montagem http://www.newtoncbraga.com.br/index.php/artigos/54-dicas/791-quando-uma-montagem-nao-funciona-art103.html
LED
http://pt.wikipedia.org/wiki/Diodo_emissor_de_luz
piezoeltrico
http://4693.br.all.biz/goods_transdutor-piezo-eletrico-pk-21n30psq_14000
http://www.youtube.com/watch?v=ozoLuPUuAMw&feature=related
http://www.youtube.com/watch?v=Xuw9frP1GNo&feature=endscreen
http://www.youtube.com/watch?v=8jzu2MatJrk&feature=fvwrel
http://www.youtube.com/watch?v=jDNeH0cZKFA
protoboard
http://www.youtube.com/watch?v=u2Fcx9v1dkQ&feature=related

http://www.youtube.com/watch?v=nbgFm8xad2A
circuito integrado
Especificação do CI HCF4093BE
http://www.youtube.com/watch?v=GvbE9LASR5Q&feature=related
identificação dos terminais
resistor
http://pt.wikipedia.org/wiki/Resistor
http://www.areaseg.com/sinais/resistores.html
cores de identificação
capacitor
http://pt.wikipedia.org/wiki/Capacitor
diodo zener
http://pt.wikipedia.org/wiki/Diodo_zener
transistor
http://pt.wikipedia.org/wiki/Transistor  NPN
identificação dos terminais
http://pdf1.alldatasheet.com/datasheet-pdf/view/26894/TI/CD4093B/+QWJ95UPGZwEB8wNh+/datasheet.pdf
tipos de encapsulamento
processo de encrustação em resina
http://apoie.net.br/desenvolvimento/WEncrustacao.html
WLaborEletronica.html
Metodo
Versão anterior
Arquivo origem: WAlarmeBatFraca.xml. Alarme bateria fraca
Alarme bateria fraca {15} O que e para quem Ocorrencias Preparo para montagem Sequencia de montagem Verificação da montagem Montagem Encapsulada Teste Como - Funcionamento Componentes utilizados: Ferramentas Mapa mental Modelo de negocio Modelo de negocio custo e renda Valor Referencias externas
Índice Local {9}
Projeto Apoie {6} Projeto Apoie Projeto PAS Serviço Web Relacionamentos entre Personagens
Base de Conhecimento {5} Conhecimento Dado Informação consolidada Página Pronta - site apoie.org Pulo do Gato
Contato Projeto Apoie
Linguagem {5}
Javascript {3} Referências e Ferramentas Sintaxe Cheat Sheet
Erlang Quick Sort
LDC {2} LDC LDC - Sintaxe
Definição {9} Erlang Python 3.0 Ruby 1.9.1 - Sintaxe Ruby 1.9.1 - Léxico Shell Lua PHP XML Lazy BNF
If
Dojo {4} Coding Dojo Coding Dojo - Formatos
Soluções Coding Dojo {6} Dojo #34: Expressão Aritmética Dojo #33: Impedimento Dojo #32: Sequência Numérica Dojo #31: Tráfego Dojo #29: Boliche Dojo #28: Jogo da Vida
Dojo Rio
Qualidade {2}
5W {3} 5W2H 5W1H Modelo
PDCA
Componente {5} Componente ExibirLinguagem.htm Gerar Páginas Lista Tabela de Decisões
Paletas {10} Paleta - Mais utilizadas Paleta - Apoie Paleta - Apresentação e Componentes Paleta - Diagramas Paleta - Diagrama Sintático Paleta - Dojo Paleta - Logos Paleta - Projetos Paleta - Setas Paleta - Tecnologia
Evento {4} Pendência Estados de Componentes Scrum Prioridade
Método {5} Oficina Serviço Web Warnier/Orr Basics Apresentar Problema Resolvido Simples x Complexo
Imposto de Renda